Как сделать водопровод на даче из скважины: устройство, оборудование, схемы
Независимая система водоснабжения позволит забыть о главном неудобстве загородной жизни – об отсутствии или недостатке воды. А ведь устроить водопровод на даче из скважины достаточно просто, тем более что водозабору для одного земельного надела необязательно обладать большим дебитом. Ведь хотелось бы получать воду на собственном участке, правда?
Ознакомившись с представленной к рассмотрению информацией, вы сможете самостоятельно сделать автономный водопровод. Он безотказно поставит воду в удобные для пользования места. Желающие повысить уровень дачного комфорта с нашей помощью без проблем справятся с обустройством системы.
Мы подробно описали оборудование, требующееся для сборки и монтажа, разобрали принцип работы и назначение каждого устройства. В представленной нами статье подробно изложена технология проведения работ с пошаговой детализацией. Ценные сведения и рекомендации дополнены фото-подборками, схемами и видеообзорами.
Содержание статьи:
Виды трубчатых водозаборных колодцев
Скважина представляет собой выработку круглого сечения, пробуренную без доступа человека к забою. Диаметр такой выработки всегда намного меньше, чем ее глубина. Для осуществления водозабора используется два типа скважин.
Фильтровые или «скважины на песок»
Глубина таких выработок не превышает 35 м. Фильтровые на близко лежащий водоносный горизонт, который располагается в песчаных грунтах.
Такая скважина представляет собой обсадную колонну, собранную из труб диаметром от 127 до 133 мм. Она обычно оснащается сетчатым фильтром галунного плетения, но могут быть и другие варианты. Фильтровые скважины отличаются небольшим дебетом, чаще всего он не превышает одного кубометра воды в час.

Конструкция скважины на песок намного проще, чем устройство скважины на известняк. Глубина песчаной выработки меньше, стоит она дешевле, но служит не так долго, как скважина на известняк (кликните для увеличения картинки)
Преимуществом таких конструкций считается быстрота и относительная дешевизна их бурения. Специалисты справятся с работой буквально за день-два. Основной недостаток – тенденция к заиливанию.
Поэтому очень важно пользоваться такой скважиной регулярно, от этого зависит срок эксплуатации сооружения. В зависимости от мощности водоносного пласта и интенсивности использования скважины она сможет прослужить до 15 лет, в некоторых случаях и дольше.
Галерея изображений
Фото из
Бурение скважины ручным станком
Бурение малогабаритной установкой
Бурение специализированной техникой
Скважина игла с насосом
Обустройства скважины с поверхностным насосом
Приямок с глубокой скважиной
Кессон из бетонного кольца
Оголовок скважины с погружным насосом
Артезианские или «скважины на известняк»
Глубокие сооружения, которые бурятся до водоносной области, распространенной в трещиноватом известняке. Это порядка 20-130 м в глубину. В отличие от скважин на песок артезианские имеют более высокий дебет. Он может доходить до 100 кубометров воды в час.
Бурение скважин на известняк достаточно сложно, а обсадная колонна отличается значительной длиной. Процедура бурения длится четыре или более дней.

На рисунке представлена схема артезианской скважины, которая отличается большим дебетом воды и длительным сроком эксплуатации
Соответственно, стоимость работ и материалов существенно выше. Достоинством артезианских скважин считается их длительный срок эксплуатации. Они не нуждаются в фильтре, поскольку вмещающая порода не содержит мелких глинистых и песчаных частиц.
Таким образом заиливания скважины не происходит, потому она может прослужить значительно дольше, чем фильтровая, пять десятков или даже более лет.
Выбор насоса для откачки воды
Насос – это своеобразное «сердце» системы. От правильности его подбора зависит бесперебойная работа будущего водопровода. В продаже можно найти несколько типов насосов погружной и поверхностной категории.
Глубинные и поверхностные агрегаты
Последние называются так, потому что собственно насос удален от перекачиваемой жидкости. Корпус агрегата располагается на суше, а забор воды производится через спущенный в скважину шланг.
Поверхностные насосы могут извлекать воду с глубины в среднем 8 – 10 метров, поэтому для скважин используются довольно редко. Чаще всего для подачи воды монтируют погружные приборы. Их главное отличие от поверхностных – полное погружение в воду. Их конструкция специально разработана для больших глубин, на которых они используются максимально рационально.
Погружные скважинные насосы делятся на два типа. В корпусе центробежных приборов монтируется вал, на котором закреплены гребные колеса с лопастями.
Когда вал начинает вращение, движение лопастей создает центробежную силу, которая перекачивает жидкость, заполняющую внутреннее пространство устройства. Таки насосы отличаются надежностью и универсальностью в использовании.

Поверхностные насосы могут работать на глубинах не более 8 -10 метров, поэтому редко используются для обустройства скважин
Кроме того, отличаются оптимальным соотношением цена/качество. Вихревые насосы считаются наиболее практичным вариантом. Помимо невысокой стоимости они привлекают предельной простотой конструкции и неприхотливостью в эксплуатации и обслуживании. Основа устройства – мембрана, по одну сторону которой находится жидкость, по другую – вибратор.
После включения последний приходит в движение и заставляет деформироваться мембрану, тем самым создавая разность давлений. Что, в свою очередь, запускает процесс перекачивания жидкости.
Механизм лишен вращающихся элементов и подшипников, которые особенно уязвимы и требуют постоянного контроля и смазки. Отсутствие вращающихся элементов существенно уменьшает нагрев устройства и продлевает срок его эксплуатации.
Для артезианских скважин лучшим выбором станет высокопроизводительный . Они специально предназначены для работы на больших глубинах, где не смогут функционировать поверхностные насосы, даже оснащенные эжектором.
Установка в скважину глубинного прибора достаточно сложна, так же, впрочем, как и его извлечение. Грамотно выбранное и установленное качественное устройство будет работать десятки лет.

Для работы на больших глубинах используются погружные насосы, которые опускаются в жидкость и функционируют внутри скважины
Более дешевый фальсификат с такой нагрузкой вряд ли справится и потребует ремонта. Однако надо понимать, что в случае с глубинным насосом стоимость только его демонтажа может быть вполне сопоставима со стоимостью прибора. Поэтому надо приобретать только качественное устройство.
Галерея изображений
Фото из
Оборудование для дачного водопровода
Трубы ПНД в системе водоснабжения
Блок управления насосом
Фильтры для обработки воды
Специалисты выделяют несколько критериев, которые должны быть обязательно учтены при выборе механизма.
Общая глубина выработки и уровень воды в ней
Ключевые характеристики при выборе насоса. В технической документации обязательно указывается оптимальная глубина, для работы на которой предназначено устройство.
При несоблюдении этого требования прибор будет работать неэффективно и может быстро выйти из строя. В паспорте скважины должны быть указаны и ее глубина и уровень воды. Их остается только сравнить с характеристиками насоса.
Если таких данных нет, можно воспользоваться очень простым способом для измерения глубины сооружения. Берем длинную сухую веревку, привязываем на ее конец грузик и опускаем в скважину. Спускаем веревку вниз, пока грузик не коснется дна. Извлекаем тросик. Замеряем сухую часть – это будет расстояние от верхней части до уровня воды. Мокрая часть – высота водного столба.
Примерный дебет водозаборного источника
Так называется масса воды, которую можно получить из скважины за определенный промежуток времени. В паспорте бурильщики указывают эту величину, но если нет, проводим примерные подсчеты.
Полностью выкачиваем воду из скважины и замеряем время, за которое мы это сделали. Затем измеряем время, за которое скважина наполнится водой. Делим второй результат на первый и получаем приблизительный дебет, которого будет достаточно для выбора насоса.
Как определить дебет скважины и выбрать насос, продемонстрирует видео:
Расчетная потребность в воде
Разные насосы могут подавать воду со скоростью от 20 и до 200 л в минуту. Чтобы не переплачивать за более мощную модель, важно правильно рассчитать собственную потребность в воде.
В среднем считается, что одному человеку требуется порядка 200 литров воды в сутки, таким образом, для семьи из трех-четырех человек нужен насос производительностью от 30 до 50 литров в минуту.
Некоторые предпочитают взять устройство с «запасом» мощности, что неизбежно отразится на его стоимости. Если планируется, что насос будет работать не только на обслуживание домашних нужд, но и на полив, следует рассчитать прибавку к его мощности.
Она будет зависеть от размеров участка, но в среднем должно хватить около 2000 литров в день. Таким образом необходимо увеличить потребность в воде на 40-50 л/мин.

Насосы имеют разную производительность, чтобы подобрать нужную модель, важно правильно определить суточную потребность в воде
Необходимый для работы приборов напор
В паспорте насоса обязательно указывается напор. Чтобы рассчитать необходимый напор, прибавляем к выраженной в метрах глубине своей скважины еще 30. Так мы получим высоту водного столба.
Полученный результат увеличиваем еще на 10% и получаем искомую величину. Сравнивая ее с данными насоса, выбираем модель. Если точного совпадения нет, «двигаемся» в сторону увеличения.

Диаметр насоса должен точно соответствовать диаметру пробуренной скважины, иначе не избежать проблем с монтажом и эксплуатацией устройства
Диаметр пробуренной скважины
Еще одна важная величина, определяющая мощность насоса. Как и другие, ее можно взять в паспорте скважины или замерить самостоятельно. При этом нужно учесть, что диаметр скважины нужно выразить в дюймах, где дюйм равен 2,54 см.
Подавляющее большинство насосов предназначены для работы в 4-дюймовых скважинах. Для 3-дюймовых, скорее всего, придется заказывать насос в каталоге.
Оборудование для автономного водоснабжения
Для обустройства помимо насоса нам потребуется другое специальное оборудование, необходимое для нормального функционирования сооружения.
Герметичная емкость для защиты оголовка
Важный конструктивный элемент для обустройства скважины – кессон. Это герметичная камера, в которой располагается оголовок скважины. Она защищает сооружение от промерзания в холодное время года и от проникновения грунтовых вод.
Кроме того, внутри емкости располагается все необходимое для функционирования скважины оборудование. Поэтому размеры кессона должны быть достаточными для того, чтобы внутри поместились приборы и спустившийся для обслуживания или ремонта человек.

Кессон надежно защищает оголовок скважины от низких температур и грунтовых вод. Здесь же можно разместить все необходимое оборудование
Герметичная камера может быть выполнена из разных материалов: пластика, бетона, металла, кирпича или полимерпеска. Каждый из вариантов имеет свои достоинства и недостатки.
Форма емкости может быть любой, но чаще всего она имеет круглое или четырехугольное сечение. Кессон можно купить в готовом виде или изготовить самостоятельно. В любом случае емкость должна быть оборудована люком с плотно прилегающей крышкой.
С обустройством кессона для автономного источника воды ознакомит ролик:
Гидроаккумулятор для формирования напора
Устройство представляет собой емкость, разделенную эластичной мембраной. Один из получившихся отсеков заполнен воздухом, второй – водой. Поступающая в бак вода растягивает мембрану, уменьшая тем самым объем первого отсека.
Чем больше воды, тем выше давление в первой камере. После того, как потребитель открывает кран, количество воды уменьшается, и давление в воздушном отсеке снижается.
Гидроаккумулятор дополняется датчиком, который следит за давлением в камерах. Когда оно опускается ниже заданной отметки, прибор подает сигнал на включение насоса и вода из скважины поступает в систему.
Как только давление поднимется до определенного уровня, насос выключается. Гидроаккумулятор используется для создания в водопроводе давления, достаточного для работы бытовых приборов.

Гидроаккумулятор необходим для защиты насоса от преждевременного износа, кроме того, он создает необходимое для работы бытовых приборов давление в системе
Некоторые из них, например, проточные водонагреватели, посудомоечные и стиральные машины нуждаются в давлении не ниже 0,5-0,7 атмосфер.
Кроме того, устройство защищает насос от преждевременного износа. Без гидроаккумулятора оборудование будет включаться слишком часто. А это для него крайне нежелательно, ведь включение насоса чаще, чем 10 раз в минуту увеличивает его износ на 40%.
Система фильтров для очистки воды
Фильтры необходимы для скважин любого типа. Даже глубокие артезианские «выдают» воду с высоким содержанием железа, тяжелых металлов и других не полезных микроэлементов. Поэтому очистка такой воды необходима.
Подобрать нужный тип фильтра можно только после проведения анализа воды. Полноценная система очистки в максимальной комплектации будет выглядеть следующим образом:
- Сетчатый фильтр грубой очистки. Ставится перед насосом и перед гидроаккумулятором.
- Фильтр механической очистки. Устройство задерживает включения размером 80-100 мкм. Представляет собой колбу со сменным волокнистым наполнителем.
- Блок аэрации. Насыщает кислородом проходящую через него воду.
- Комплект специальных фильтров. Каждый из них устраняет излишки определенного элемента: железа, калия, натрия, солей и т.п.
- Блок биологической защиты. Представляет собой угольный фильтр или ультрафиолетовый излучатель, которые устраняют из воды микроорганизмы.
- Фильтр тонкой очистки. Останавливает включения размером до 5 мкм, что полностью избавляет жидкость от осадков и посторонних примесей.
В качестве дополнения может быть установлен фильтр с обратным осмосом, что позволяет получить питьевую воду высочайшего качества.

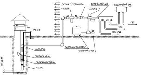
На рисунке схематично представлен один из вариантов сооружения водопровода из скважины (кликните для увеличения схемы)
Технология сооружения водопроводной системы
После того, как все нужное оборудование закуплено и скважина пробурена, можно приступать к обустройству водопровода.
Этап #1: прокладка труб от дома до скважины
Определяем участок, на котором будет располагаться трубопровод, и приступаем к копке траншеи. Ее глубина должна быть больше, чем уровень промерзания грунта в этой местности на 20 – 30 см. Это очень важное требование. Его неисполнение грозит заморозкой и разрушением системы в холодное время года.
На дно выкопанной траншеи укладываем песчаную подушку, на нее 32-мм водопроводную трубу, выполненную из сшитого полиэтилена или металлопластика.
Как вариант можно проложить ПДН трубу, но она разрушается при заморозке, исключить которую невозможно. Некоторые «специалисты» вместо трубопровода укладывают в траншею шланг для подачи воды.
Если не хочется получить проблемы с эксплуатацией водопровода, делать это не стоит. Особое внимание уделяем участку подъема трубопровода к дому. Обязательно утепляем фундамент и оборачиваем трубу специальным материалом.
Можно использовать для утепления саморегулирующийся греющий кабель, который укладывается вдоль трубы на участке подъема. Этот же метод применяется и в том случае, когда по какой-либо причине невозможно провести земельные работы на участке.
Тогда выкапывают неглубокую траншею под трубы и укладывают их вместе с греющим кабелем. Оборачивают элементы теплоизоляционным материалом и помещают в трубу большего диаметра.

Траншея для водопроводных труб должна проходить ниже уровня промерзания грунта. иначе в холода система будет испорчена
Кроме того, в получившуюся систему можно добавить еще и накопительную емкость для полива. Поскольку теплая вода благотворно влияет на растения.
При укладке водопроводной трубы не забываем уложить и кабель, подводящий электричество к насосу. Он должен быть четырехжильным и иметь сечение не меньше 2,5. Коробку ПЗУ помещаем в специально отведенном месте в отапливаемом помещении.
Этап #2: правила монтажа кессона
Монтаж кессона зависит от того, из какого материала изготовлена емкость. Проще всего монтировать пластмассовые и полимерпесчаные емкости. В любом случае сначала готовим котлован, который должен быть больше, чем сама камера.
В некоторых случаях на дно ямы монтируем бетонную площадку. Затем на место и выравниваем по уровню. В случае с пластмассовой емкостью еще и закрепляем ее.
Самодельные камеры из бетона собираются из колец или заливаются в собранную на месте опалубку. Кирпичные емкости выкладываются прямо в котловане. По окончании работ в кессон заводим водопроводные трубы и кабель, участки ввода надежно герметизируем. Опускаем и устанавливаем на место оборудование для скважины. При необходимости проводим обратную засыпку установленного кессона.

Опускаем насос в скважину очень аккуратно и осторожно. Через каждые метр-полтора закрепляем к водопроводной трубе электрокабель, питающий насос
Этап #3: монтаж и подключение насоса
Перед началом установки механизма обязательно нужно ознакомиться с рекомендациями производителя. Начинаем с очистки скважины. Откачиваем из нее воду до тех пор, пока не перестанет выходить песок и другие частицы загрязнений.
Для закрепления насоса в скважине используем 4-мм стальной тросик нужной длины или 5-мм капроновый шнур. Надежно крепим его на корпусе. Кроме того, соединяем насос с водопроводной трубой.
Все операции выполняем очень аккуратно, чтобы впоследствии не произошло заклинивания насоса в обсаде. Для нормального функционирования системы необходим обратный клапан для насоса, который не позволит воде из трубопровода вернуться в скважину.
Некоторые модели уже оснащаются таким устройством, если нет, устанавливаем узел. Надеваем нижнюю часть оголовка с уплотнителем на скважинную трубу.
Галерея изображений
Фото из
Шаг 1: Подготовка глубинного насоса к установке
Шаг 2: Подсоединение водоподающей трубы
Шаг 3: Погружение насоса в ствол скважины
Шаг 4: Обустройство дачной скважины
Теперь можно аккуратно опускать насос в скважину. Делаем это осторожно, без рывков и не забываем через каждые метр-полтора закреплять электрокабель, питающий насос, к водопроводной трубе.
Провод должен лежать свободно, без натяжения. После того, как насос коснется дна, поднимаем его на высоту от одного до трех метров и закрепляем. Теперь устанавливаем на место верхнюю часть оголовка.
Подключаем к водопроводу и электрическому кабелю все оборудование, находящееся в кессоне: систему очистки воды, запорную арматуру, автоматику и т.п. В ходе работ точно выполняем все рекомендации производителя приборов. После подключения еще раз проверяем надежность и герметичность соединений подающего воду трубопровода и электробезопасность вновь собранной системы.

Оголовок для обсадной трубы предназначен для герметизации сооружения и защиты от попадания в него грязи, мусора, посторонних предметов
Этап #4: установка и подключение гидроаккумулятора
Объем гидроаккумулятора может быть самым разным: от 10 и до 200 л. В зависимости от него выбирается место, где будет установлено оборудование. Это может быть как кессон, так и подвал дома.
Выбирая место установки необходимо учесть, что необходимо обеспечить свободный доступ к прибору для последующего обслуживания, ремонта или возможной замены вышедшей из строя емкости.
В ходе монтажа гидроаккумулятора обязательно устанавливается обратный клапан, предотвращающий ток воды из водопроводной системы в бак. Он ставится по ходу движения жидкости. Монтируется и дренажный кран, предназначенный для аварийного слива воды из емкости. Для снижения уровня вибрации от работающего устройства, монтируем его с использованием специального резинового уплотнителя.

Фильтры – обязательный элемент обустройства водопровода. Они делают воду из скважины пригодной для бытовых нужд и питья
Подключаем к гидроаккумулятору трубу подачи воды. Собираем пускатель, который будет питать электроэнергией насосное оборудование. Подключаем к гидроаккумулятору датчик, который будет осуществлять контроль над давлением в отсеках емкости, и через него запитываем пускатель. Подключаем гидроаккумулятор к внутренней системе водоснабжения, напрямую или через коллектор.
Этап #5: выполнение пробного пуска системы
После того, как были проведены монтаж и подключение всех элементов системы, можно приступать к ее пробному запуску. Сначала активируем насос и при необходимости проводим отладку его работы.
Затем наполняем водой накопительный бак и проверяем точность работы систем автоматического запуска и отключения насоса. После чего внимательно осматриваем весь трубопровод.
Нам нужно выявить возможные негерметичные участки. Если таковые присутствуют, проводим ремонтные работы. Кроме того, проверяем работу всех сантехнических приборов, подключенных к водопроводу.
Обращаем внимание и на производительность системы: напор воды должен быть нормальным даже при всех открытых кранах. Если пробный пуск прошел удачно и система работает без сбоев, закапываем траншею, подводящую водопровод от скважины к дому.
Выводы и полезное видео по теме
Проверенные на практике варианты сооружения автономного водоснабжения представлены в видео:
Самостоятельно собрать водопровод из скважины – задача достаточно сложная. Важно правильно подобрать оборудование, соответствующее типу скважины, грамотно установить его и подключить.
При отсутствии опыта подобных работ, стоит доверить их специалистам, которые быстро и правильно обустроят систему. Владельцу останется только наслаждаться комфортом в своем доме, оборудованном автономной системой водообеспечения.
Ждем ваших рассказов о собственноручном устройстве водопровода на дачном участке. Оставить их или комментарии вы можете в расположенном ниже блоке. Комментируйте, пожалуйста, задавайте вопросы, делитесь сведениями и знаниями.
sovet-ingenera.com
как самому пробурить скважину на песок » Аква-Ремонт
Благоустроенная скважина на даче — условие практически обязательное для комфортного отдыха, ведь централизованный водопровод за городом организован далеко не всегда. Однако буровые работы стоят дорого, а ожидаемый результат владельцам участка не гарантирован. Желание сэкономить и руководить процессом побуждает многих дачников заняться бурением скважины самостоятельно. Выполнить эту задачу сложно, но вполне возможно.
Глубоко ли вода на вашем участке?
Для начала следует определиться с типом скважины, выяснив, насколько глубоко залегает в конкретной местности водоносный пласт. Возможностей для этого несколько:
- гидрологические карты;
- разведочное бурение;
- опрос соседей.
Первое, как и консультации инженера-гидролога, можно получить в профильных ведомствах. К разведочным бурильным работам обращаются лишь в крайнем случае, поскольку это удовольствие дорогое. Чаще всего владельцы участка просто расспрашивают своих соседей, которые уже являются счастливыми обладателями действующей водяной скважины или колодца, о характеристиках объекта.
Подробнее по этому вопросу читайте в статье: Как найти воду для скважины — обзор 5-ти способов поиска + метод биолокации в подробностях.
Немного о видах водяных скважин
По результатам оценки глубины водоносного пласта владельцам дачи придется выбирать из трех вариантов:
- вода залегает близко, на глубине до 12 метров — абиссинский колодец;
- водоносный слой не глубже 50 метров — скважина «на песок»;
- вода находится очень глубоко, до 200 метров — скважина «на известняк».
Близкое к поверхности пролегание водоносного слоя встречается редко. Счастливые владельцы такого участка могут сделать скважину-иглу, на создание которой понадобится всего один день или даже несколько часов. Технология создания абиссинского колодца состоит в том, что грунт как бы прокалывают довольно тонкой трубой: всего 1-1,5 дюйма. На конце трубы устанавливают конусовидный фильтр, который облегчает проникновение сквозь толщу грунта. Сверху монтируется всасывающий насос. Однако воды из абиссинского колодца поступает немного, поэтому может понадобиться сооружение еще одного источника воды этого типа. Компактные формы абиссинского колодца позволяют пробурить такую скважину даже в подвале дома.
Скважина «на известняк», т. е. артезианская, также встречается не часто. Этот вариант хорош тем, что позволяет получать большое количество очень чистой воды. Но своими силами успешно пробурить такую скважину практически невозможно, понадобится привлекать бригаду с профессиональным бурильным оборудованием. Кроме того, артезианские источники воды необходимо лицензировать в соответствующих органах. Обратите внимание, что если под дачным участком пролегает слой артезианской воды, имеет смысл обсудить с соседями совместную оплату услуг бригады, поскольку такая скважина может с легкостью обеспечить водопотребление нескольких домовладений одновременно.

Для создания абиссинского колодца в грунт забивается тонкая полуторадюймовая труба с наконечником-фильтром. Компактные размеры и простая технология позволяют устроить такую скважину в подвале дома или сделать дополнительный источник воды на дачном участке
Чаще всего вода пролегает на горизонте в пределах пятидесятиметровой глубины. Такая скважина может быть выполнена даже начинающими бурильщиками одним из методов, разработанных для подобных ситуаций. Каких? Читаем дальше.
Какой способ бурения выбрать?
Для таких масштабных бурильных работ понадобится специальная установка, которую можно изготовить самостоятельно. Тип установки зависит от выбранного метода бурения:
- ударно-канатное;
- шнековое;
- роторное.
Чтобы сделать агрегат, способный создать узкую скважину глубиной несколько десятков метров, помимо обычных инструментов понадобится дрель, болгарка и сварочный аппарат. Неопытным мастерам рекомендуется приобрести навыки работы с этими сложными устройствами. Хотя создание самодельной бурильной установки потребует немало времени и сил, устройство можно будет эффективно использовать и в дальнейшем, например, при монтаже свайного фундамента. Некоторые умельцы с такой установкой начали собственный бизнес по устройству водяных скважин на соседних дачах.
Вариант #1 — ударно-канатная установка
Рабочий инструмент такой конструкции — довольно тяжелый патрон и желонка, укрепленные на тросе. Трос с грузом подвешивают вертикально на специальной станине. Грунт разбивают с помощью патрона и вынимают желонкой, пока глубина шурфа не достигнет водоносного слоя. Вес патрона должен составлять не менее 80 кг. Вручную такие устройства сейчас практически не используют, операции выполняют с помощью роторного мотора, который поднимает и опускает канат с грузом.

Для создания ударно-канатной бурильной установки понадобится желонка и патрон с заостренными краями, а также трос, рама, на которой будет укреплен груз, и мотор для управления тросом
Нижний край патрона рекомендуется наточить, а также закрепить на нем несколько острых треугольных элементов, чтобы повысить эффективность работы. Сначала в земле делают отверстие подходящего диаметра с помощью обычного садового бура, а затем начинают работу с патроном и желонкой. Ударно-канатное бурение вполне эффективно как на легких, так и на глинистых грунтах.
Интересный вариант такой установки представлен на видео:
Вариант #2 — шнековая бурильная установка
При работе этого устройства грунт вынимают с помощью специального бура, который делают из 100-миллиметровой стальной трубы. К ее нижнему концу приваривают пару витков шнека диаметром примерно 200 мм. По краям шнека устанавливают два наклонных стальных ножа. Сверху монтируют съемную ручку, также изготовленную из отрезка стальной трубы.

Для изготовления бура к металлической трубе приваривают несколько витков металла с заостренными краями. По мере углубления ствола скважины трубу наращивают до необходимой длины
По мере углубления конструкции в грунт основную трубу наращивают с помощью резьбового соединения или муфты. Устройство закрепляют с помощью вышки-треноги, сделанной из дерева или металла. Для выемки довольно тяжелой трубы из шурфа рекомендуется использовать лебедку с электромотором.
Вот пример проведения работ по шнековому бурению с одновременным проведением обсадки:
Вариант #3 — установка для роторного бурения
Это самый сложный, но и самый надежный вариант установки для бурения скважин. Самостоятельно можно сделать только раму для такого устройства, а прочие элементы, такие как буровая штанга, вертлюг, лопастной бур, мотопомпа и мотор-редуктор, рекомендуется приобрести у надежного производителя. С помощью такой установки можно осуществлять бурение с промывкой, ударное, вращательное бурение и т. д. Возможность подавать раствор, который размывает грунт и облегчает его выемку, увеличивает скорость бурильных работ в несколько раз.
Пример работы:
Обратите внимание, что если кто-то из соседей уже имеет опыт самостоятельного бурения скважины, имеет смысл поинтересоваться возможностью одолжить уже готовое буровое оборудование.
Порядок работ при бурении «песочной» скважины
Как и любое важное дело, бурение скважины следует начинать с составления проекта-схемы. Для начала нужно выбрать подходящее место для скважины. Оно должно располагаться довольно близко к дому и как можно дальше от источников потенциального загрязнения: септика, мест содержания домашнего скота и птицы, бани, берега водоема и т. п. Следует учесть не только уже существующие объекты, но и те, которые еще планируется построить на участке, поскольку перенести скважину на новое место будет, мягко говоря, проблематично.
Когда план составлен, наступает время начать его выполнение. Для этого необходимо:
- Нанести разметку для будущих работ.
- Выкопать по разметке шурф, в который будет входить инструмент для бурения (желонка, шнек, бур и т.п.).
- Установить бурильное оборудование.
- Произвести бурение в соответствии с выбранной технологией.
- Опустить в шурф фильтровую колонку, которая представляет собой конструкцию из фильтра, отстойника и трубы.
- Засыпать песком или щебнем пространство между наружными стенками обсадной трубы и грунтом.
- Загерметизировать верх трубы и с помощью насоса закачать в нее воду, чтобы промыть фильтр.
- Откачать воду из скважины с помощью желонки или шнекового насоса.
- После того, как вода стала чистой, опустить в скважину погружной насос с помощью страховочного троса.
- Подключить к насосу шланг или водопроводную трубу.
- Установить на трубу вентиль, которым регулируется подача воды.
- Выполнить гидроизоляцию выступающей над поверхностью части обсадной трубы.
- Оборудовать скважинное устье кессоном и приварить его к оголовку.
- Уложить водопроводные трубы, ведущие к дому, в предназначенные для них траншеи.
- Выполнить наружную обсыпку кессона грунтом и бетонную отмостку.
Это общий порядок работ, в зависимости от условий в него могут быть внесены необходимые изменения.

Правильно обустроенный кессон предотвращает намокание или промерзание оборудования скважины. Очень удобны в монтаже промышленные модели кессонов, выполненные из прочного пластика
Обзор популярных ошибок новичков
Как известно, грунт неоднороден и состоит из разных пластов. Чтобы успешно провести скважину через них, рекомендуется использовать различные методы бурения:
- песчаные горизонты лучше всего преодолевать с помощью бура-ложки с одновременной промывкой буровым раствором или обычной водой;
- для бурения твердого песка рекомендуется использовать долото;
- на плывунах наиболее эффективным считается использование желонки;
- для бурения глины лучше использовать змеевик, подойдет также желонка или бур-ложка;
- твердые породы бурят в два этапа: сначала долбят с помощью долота, затем производят выемку грунта;
- галечные и гравийные пласты также проходят с помощью поочередного применения долота и желонки;
- в большинстве случаев подача в шурф воды облегчает бурение и ускоряет его.
Следует помнить, что размеры шурфа должны быть немного больше, чем наружный диаметр обсадной трубы. Выбирая насос для скважины также необходимо учитывать, что минимальный просвет между внутренней стенкой трубы и насосом должен составлять не менее 5 мм, оптимально — 10 мм.
О том, что бурильщики достигли водоносного слоя, свидетельствует состояние грунта. Если из скважины появляется влажный грунт, значит, вода близко. Вскоре после этого буровой инструмент пойдет заметно легче, чем ранее, когда бур попадет в водоносный слой. Следует продолжать работы до тех пор, пока бурение не будет снова затруднено, т. е. пока не будет достигнут водоупорный слой. Только после этого можно прекратить бурение.

Погружной насос для дачной скважины необходимо опустить на правильную глубину. Если устройство расположено слишком высоко, вода не будет поступать в достаточном объеме, а слишком низкое положение приведет к быстрому заиливанию песком
Бывает, что недавно пробуренная скважина вдруг перестает функционировать. Это может говорить о низком качестве проведенных работ. И новички, и профессионалы нередко совершают ряд ошибок во время бурения. Вот самые частые из них:
- Перебуривание, т. е. бурение на чрезмерную глубину, в результате чего труба «проскочила» водоносный слой. Чтобы исправить ситуацию, следует либо приподнять уже имеющуюся трубу до нужного уровня, либо вставить внутрь трубы новую трубу меньшего диаметра, а старую вынуть полностью или частично.
- Неполная посадка обсадной трубы в шурф, в результате чего не достигается необходимый дебет скважины. Это происходит из-за грунта обвалившегося в ствол при выемке бурового инструмента. Грунт следует вынуть желонкой (промывание не поможет) и осадить трубу.
- Недобур, т. е. труба опушена на недостаточную глубину. Скважину добуривают до правильной глубины и внутрь уже имеющейся обсадной трубы вставляют новую, снабженную фильтром.
- Насос опущен слишком низко, в результате скважина заилена песком. Насос вынимают, песок выбирают желонкой, насос устанавливают правильно.
Чтобы установить погружной насос правильно, его следует опустить на минимальную глубину. Затем медленно погружать, проверяя состояние воды каждые 20-50 см. Когда пойдет песок — достигнуто неправильное положение, насос необходимо поднять до того уровня, на котором поступала чистая вода.
aqua-rmnt.com
как обустроить скважину на даче своими руками
Для защиты скважины и оборудования от внешних загрязнений, атмосферных явлений и вандалов ее нужно грамотно обустроить. Согласитесь, комфорт при использовании водозабора, обслуживания техники и трубопровода также важен, как и его безопасность. Как защитить, обеспечив удобство эксплуатации?
Желающим провести обустройство скважины на воду своими руками мы расскажем, как это грамотно сделать. Подскажем, какой вариант лучше выбрать для вашего источника. У нас вы узнаете, как самостоятельно соорудить кессон для скважинного оголовка, как устанавливать адаптер, а также где расположить гидроаккумулятор.
Подробное описание методов и технологий оснащения личного гидротехнического сооружения опирается на нормативную документацию и опыт владельцев скважин. Представленную к ознакомлению информацию дополняют наглядные схемы, подборки фото, видео-руководства.
Содержание статьи:
Зачем нужно обустраивать скважину?
После того, как скважина пробурена и до того, как от неё будет запитан водопровод в доме, производят обустройство источника, подбор и установку водоснабжающего оборудования.
Какие задачи решает обустройство водозаборной скважины:
- Обеспечение чистоты источника. Нельзя допустить попадания в скважину загрязнений с поверхности: пыли, дождевых либо талых вод.
- Защита источника водоснабжения, оборудования и трубопровода от замерзания.
- Формирование условий для подключения и обслуживания оборудования.
Водоснабжающее оборудование (кроме погружного насоса) может быть установлено как в доме, так и рядом со скважиной. В последнем случае необходимо иметь у устья скважины техническое помещение достаточной площади, где эта техника будет установлена.
Но даже при установке ее в доме иметь небольшое помещение на выходе трубопровода из скважины весьма удобно, это значительно облегчает и его обслуживание. Ввод в скважину водопроводной трубы, а также подача электропитания для погружного насоса также производится на стадии обустройства.

Обустройство скважины имеет целью защиту источника водоснабжения от атмосферных воздействий, обеспечение ввода коммуникаций, удобной установки и обслуживания оборудования
Подбор и монтаж оборудования для поставки воды
Оборудование для индивидуального водоснабжения состоит из следующих элементов:
- Насоса, он может быть погружным либо располагаться на поверхности.
- Автоматики, управляющей работой насоса и предохраняющей его от перегрузок.
- Гидроаккумулятора, открытого либо закрытого (мембранного бака). Последний предпочтительнее, он обеспечивает стабильное давление в водопроводе.
Открытый накопитель воды приходится устанавливать в верхней точке водопровода, на чердаке или под потолком верхнего этажа. Закрытая ёмкость не имеет ограничения по месту установки.

Основные элементы водоснабжающего оборудования частного дома из скважины: насос, гидроаккумулятор, автоматика
Характер обустройства скважины в значительной степени определяется типом и местом установки водоснабжающего оборудования. Рассмотрим основные варианты комплектации источника оборудованием.
Поверхностный насос для неглубокой скважины
Поверхностный насос ощутимо дешевле, проще в установке и обслуживании, чем погружной. Наиболее рациональный и экономически оправданный вариант — комплектная насосная станция «три в одном», в состав которой входит поверхностный насос, относительно небольшой (20-60 л) мембранный бак и вся необходимая автоматика.
Галерея изображений
Фото из
Подключение поверхностного насоса
Подсоединение фильтра грубой очистки
Подготовка поверхностного насоса к работе
Встроенный фильтр тонкой очистки
В скважину опускают только всасывающий шланг. Таким образом, упрощается обустройство скважины, обслуживание насоса. К тому же шланг имеет небольшой диаметр, что позволяет использовать его в так называемых «нортоновских скважинах» (абиссинских колодцах), куда погружной насос просто не поместится.
Насосные станции имеют лишь один, но весьма существенный недостаток. Поверхностная помпа не в состоянии поднять воду с большой глубины, для большинства моделей предел — 8-10 м. Это ограничивает сферу применения насосных станций колодцами и неглубокими скважинами.
Из-за малой высоты подъёма насосные станции с верхним расположением помпы зачастую приходится устанавливать максимально близко к устью скважины. В противном случае придётся дополнительно преодолевать гидравлическое сопротивление от источника воды до места в доме, где установлен насос.

Принципиальная схема водоснабжения на основе комплектной насосной станции с поверхностным расположением насоса. Применяется для неглубоких скважин из-за небольшой высоты подъёма воды
Погружной насос для глубокой скважины
Для подъёма воды из скважин глубиной более 10 м приходится использовать погружные насосы. Правильный выбор помпы и определение её высоты подвеса в обсадной трубе — отдельный и довольно непростой вопрос.
В рамках темы статьи нам лишь нужно понять, каким дополнительным оборудованием оснащается насос, как он монтируется, подключается.
Галерея изображений
Фото из
Погружной насос для глубокой скважины
Подключение глубинного насоса
Эксплуатация и обслуживание глубинных насосов
Подготовка к установке в скважину
Как мы уже упоминали, обязательные элементы водоснабжающего оборудования индивидуального дома — гидроаккумулятор и управляющая автоматика. В случае с погружным насосом, высота подъёма которого в разы больше, чем у поверхностного, никаких ограничений по месту установки закрытого гидроаккумулятора нет.
Мембранный бак и управление можно размещать довольно далеко от устья скважины, расстояние до источника незначительно влияет на работу системы. Отличное место для размещения оборудования — сухое и чистое техническое помещение в доме, в подвале или первом этаже.

Схема автономного водоснабжения на основе погружного насоса. Мембранный бак можно располагать на довольно большом расстоянии от скважины
Защита скважины от атмосферных воздействий
Чтобы уберечь источник и технику от атмосферных воздействий и осадков, возводят защищённое помещение, располагая его над уровнем грунта либо ниже поверхности земли:
Вариант #1 — надземный «домик»-павильон
На первый взгляд, проще всего поставить над водозаборной конструкцией небольшой «домик»-павильон. Его можно немного заглубить, подобно входу в отдельностоящий погреб, обсыпать по сторонам грунтом, сделав своеобразную завалинку. Это снизит теплопотери.
Похожие павильоны делают над промышленными скважинами. Но на частном подворье их увидишь нечасто. «Домик» занимает место на участке, загромождает его, что сомнительно и с эстетической точки зрения. К тому же, надземный павильон непросто эффективно утеплить.

Стандартный готовый павильон контейнерного типа, специально предназначенный для установки над скважинами. Подобный домик можно изготовить и хорошо утеплить и своими силами
Вариант #2 — размещение источника внутри здания
Нечасто используемое, но вполне рациональное техническое решение обустройства — размещение источника воды в подвале жилого дома либо внутри утеплённого хозяйственного здания, зимней оранжереи, теплицы. Весьма, кстати, популярный в старину приём при строительстве каменных зданий.
Скважина и оборудование под крышей надёжно защищены от всех атмосферных воздействий, воров и вандалов. Максимально упрощается монтаж и сервисные работы. Вибраций оборудование не создаёт, из шума — негромкие щелчки при срабатывании реле. Но они практически не слышны за пределами технического помещения при закрытой двери.
Однако размещение скважины в доме или утеплённом хозблоке встречается нечасто. Объясняется это тем, что для реализации такого варианта нужно сначала бурить скважину, а уж над ней строить дом. У нас же подавляющее большинство застройщиков поступает наоборот.

Скважина пробурена и обустроена прямо в цокольном этаже частного жилого дома
Вариант #3 — подземный колодец-кессон
Самый популярный вариант защитного помещения над частной скважиной — колодец. Правильно будет называть его кессоном, это адекватный технический термин. хорош тем, что он не загромождает участок, на поверхности мы увидим лишь небольшой люк, расположенный вровень с землёй.
Утеплить подземное помещение гораздо проще, чем надземное, к тому же нижняя его часть, расположенная ниже глубины промерзания, зимой находится в зоне положительных температур, получая некоторое количество тепла из грунта. Проблему представляет собой лишь гидроизоляция. Кессон можно приобрести готовым к монтажу либо соорудить самостоятельно.
Заводской кессон полностью готов к установке. Требуется лишь отрыть котлован и опустить резервуар на нужную отметку. В кессоне уже имеются необходимые технологические отверстия, остаётся через герметичные манжеты ввести в них коммуникации: водопроводную трубу и электрический кабель.
Пример конструктивного решения заводского кессона. В готовом изделии уже имеются люк, лестница, необходимые технологические отверстия, укомплектованные уплотнителями
Готовые кессоны изготавливают из стали либо полимерных материалов. Металлические ёмкости прочнее, не боятся морозного пучения, ударов, могут устанавливаться в проблемных грунтах, склонным к смещениям.
Установка стального кессона на бетонное основание. Металлические конструкции промерзают, утеплять их нужно особенно тщательно
Пластиковые кессоны не подвержены коррозии, почти не образуют конденсат на внутренней поверхности. К сожалению, заводские кессоны обходятся недёшево. Зато могут быть смонтированы за несколько часов, надёжно решаются вопросы гидроизоляции.

Некоторые производители, оснащая свои скважинные кессоны полками, предлагают использовать их «по совместительству» для хранения закаток. Если в доме нет подвала или погреба, это очень удобно
Кессон реально построить и самостоятельно. Скорее всего, он обойдётся заметно дешевле заводского. Возможно, будет прочнее. Однако времени и сил придётся потратить немало. Самый простой вариант — закопать в землю пару железобетонных колодезных колец, накрыв их сверху крышкой и люком с горловиной.
Дно придётся забетонировать. Довольно непросто сделать надёжную гидроизоляцию . Если делать её снаружи, лучше использовать рулонный битумный материал или качественную мастику. Однако придётся откапывать слишком большой котлован, чтобы иметь доступ к стенкам колодца.
Можно сделать изоляцию изнутри, тщательно зачеканив швы и промазав внутренние стенки, дно и «потолок» кессона полимерно-цементным составом.

Бетонный кессон-колодец из колец диаметром 1,5 м с уже установленным внутри оборудованием: мембранным баком на 100 л, фильтром, автоматикой
Соорудить кессон своими силами можно не только из заводских колец. Конструкция может быть монолитной, кирпичной (нужен хорошо обожжённый красный кирпич), можно использовать мелкоразмерные бетонные блоки. Списанная с производства стальная бочка тоже подойдёт.
Размеры защитного сооружения скважины
Каковы должны быть размеры кессона над скважиной? Это зависит от того, где будет установлено оборудование. Если в доме, габаритов 80х80 см достаточно для того, чтобы монтажник мог «развернуться», опуская насос.

Внутренние размеры кессона, как минимум, должны позволять монтажнику спокойно работать
При размещении насосной станции либо отдельного в кессоне рекомендуем к размерам оборудования прибавить по 50 см с двух сторон (условно спереди и сбоку). Лучше, конечно, если места для обслуживания побольше.
Если говорить о бетонных колодцах: диаметр типовых железобетонных колец — 90, 150 и 200 см. 90 см — минимально возможный размер для кессона без оборудования, 150 см — для сооружения с оборудованием умеренных габаритов.
В круглом двухметровом колодце свободно поместится довольно большая индивидуальная насосная станция или гидроаккумулятор литров на 200. Высота кессона — рост человека или два типовых бетонных кольца.

Среди заводских комплектных кессонов выбор размеров весьма широк, можно найти вариант для скважины с оборудованием различных габаритов
Упомянем также, что в районах с суровыми зимами дно кессона должно располагаться хотя бы на 15 см ниже глубины промерзания грунта. Ещё лучше, если вся его нижняя треть будет размещаться в незамерзающей зоне.
Утепление верхней части необходимо, лучше его делать снаружи, но можно и изнутри. Подойдёт любой не страдающий от влаги теплоизоляционный материал, идеально подойдёт экструдированный пенополистирол.
Обеспечение герметичности обсадной трубы
В обсадную трубу скважины, снабжающий дом питьевой водой, не должна попасть ни пыль, ни образующийся в кессоне конденсат ни, тем более, дождевая и талая вода. Если это произойдёт, в чистый подземный источник могут попасть вредоносные микроорганизмы с поверхности и «лечить» его будет сложно и дорого.

Для герметизации скважины, крепления погружного насоса и пропуска коммуникаций используйте заводской оголовок: стоит он относительно недорого и весьма облегчает монтаж оборудования
Для защиты источника служит — специальная стальная крышка, снабжённая технологическими отверстиями для пропуска коммуникаций и надёжным крюком для подвеса насоса. Оголовок подбирается по диаметру обсады, он имеет резиновую обжимную манжету, герметизирующую обсадную трубу. Водопроводная труба и электрокабель также вводятся через герметичные уплотнители.
Не рекомендуем обрезать обсадную трубу близко к полу кессона. Лучше оставить над поверхностью бетона отрезок высотой 25-40 см. Во-первых, монтировать насос с оголовком будет удобнее. Во-вторых, при небольшом подтоплении кессона в ствол скважины не попадёт вода.
Галерея изображений
Фото из
Обустройство приямка вокруг скважины
Обрезка обсадной трубы
Установка нижней детали оголовка
Установка уплотняющего кольца оголовка
Подключение кабеля к насосу
Установка крышки оголовка
Оголовок скважины в полной сборке
Подготовка к подключению к водопроводу
Использование скважинного адаптера
Павильон или кессон наилучшим образом обеспечивают защиту источника водоснабжения. Однако оба эти решения отнюдь не дёшевы. Если речь идёт о солидном загородном доме и обширном участке, заметные финансовые затраты по обустройству скважины, несомненно, оправданы.
Но что делать тому застройщику, который не обладает бесконечным бюджетом, строит небогатый сельский домик или скромную дачу? Для обустройства скважины на даче существует экономное альтернативное решение — скважинный адаптер.
С его помощью водопроводную трубу, идущую из дома, можно ввести непосредственно в обсадную трубу скважины. Никакой кессон не нужен. Правда при необходимости обслуживания, адаптер придётся раскапывать, ведь он находится в грунте. Но необходимость в этом возникает редко.
Скважинный адаптер представляет собой разборный фитинг, состоящий из двух частей: наружной и внутренней. Наружная часть располагается снаружи обсады и служит для соединения с водопроводной трубой, идущей в дом.
К ответной внутренней части подсоединяется труба от насоса. Обе части адаптера, соединяющиеся на обсадной трубе, имеют радиусную форму, повторяющую диаметр ствола. Соединяются элементы через двойное герметичное уплотнение.

Адаптер в обсадной трубе, вставляется в заранее просверленное отверстие. При установке следует тщательно проверить герметичность соединений
Адаптер должен размещаться ниже глубины промерзания грунта и монтаж должен быть произведен с особой тщательностью. Обсадная труба остаётся на поверхности земли, её оставляют невысоко торчащей над уровнем земли. Сверху монтируется крышка, в которую вводят электрокабель для питания погружного насоса.
В сильные морозы холод будет проникать внутрь скважины по обсадной трубе. Поэтому, если зимние температуры опускаются ниже -20 °C, рекомендуем скважину укрыть на зиму еловыми лапками, соломой или утеплить иным способом.
Единственное, но весомое преимущество адаптера перед кессоном — дешевизна. Из недостатков: сложность обслуживания оборудования, слабая защищённость от механических повреждений электрокабеля, менее надёжная подвеска насоса (он держится не на тросе, а на одной лишь водопроводной трубе).

Обустройство с помощью скважинного адаптера. И адаптер и водопроводная труба должны располагаться ниже глубины промерзания грунта
И да, оборудование для водоснабжения может быть установлено только в доме. Смонтировать адаптер можно самостоятельно, но потребуется специальный ключ с длинной насадкой, некоторая техническая сноровка и немало терпения.
В заключение скажем, что «дешёвый и сердитый» скважинный адаптер действительно дёшев. Однако не всегда может быть применён и не обеспечивает того же уровня защиты источника и долговечности, что и кессон.
Советы по обустройству скважины
Надеемся, что из сказанного выше в общих чертах понятно, как можно обустроить скважину своими руками.
Позволим себе дать читателям несколько полезных советов:
- Если уровень грунтовых вод на участке высок и располагается выше глубины промерзания грунта, лучше располагать защитное помещение на поверхности, а не под землёй. Или использовать адаптер.
- В доме с круглогодичным проживанием старайтесь размещать водоснабжающее оборудование в основном здании: много места, тепло и сухо. Удобно обслуживать, техника дольше прослужит.
- Оборудование для дома с сезонным проживанием лучше разместить в подземном кессоне. Неотапливаемый дом замёрзнет, а в кессоне сохранится положительная температура. Кстати, нужно не забыть слить на зиму воду в дачном доме, если в нем больше недели не будут проживать.
- В проблемных грунтах (пучинистых, с включениями щебня с острыми ребрми, в плывунах) водопроводную трубу из дома к кессону или адаптеру желательно вести в защитном кожухе. Электрокабель же всегда помещать в защитную трубу ПНД.
- Подсоединение гидравлического оборудования к системе лучше делать через запорные вентили с разборными соединениями. При необходимости его будет просто обслужить или заменить.
- Не забудьте, что вне зависимости от типа оборудования в схему подключения должен входить обратный клапан после насоса и фильтр грубой очистки перед гидроаккумулятором.
Помимо всего прочего, в процессе эксплуатации необходимо следить за уровнем давления в пневматическом элементе мембранного бака. Проверять ежемесячно, при необходимости следует подкачивать.
Выводы и полезное видео по теме
Напоследок видеоролики, наглядно показывающие процесс обустройства источника подземной воды.
Видео #1. Процесс самостоятельного строительства утеплённого кессона из бетонных колец и ввод водопровода в дом:
Видео #1. Экономичное обустройство скважины — самостоятельная установка скважинного адаптера:
Правильное обустройство источника индивидуального водоснабжения гарантирует отличное качество воды и избавит от проблем с ремонтом и периодическим обслуживанием скважинного оборудования.
Желающих рассказать о личном опыте в обустройстве скважины за загородном участке приглашаем оставлять комментарии в расположенном ниже блоке. Здесь же вы можете поделиться полезными сведениями по теме и задать вопросы.
sovet-ingenera.com
Скважина на даче своими руками
- Подписаться
- Лента публикаций
- Последние публикации
- Лучшие публикации
- за все время
- за полгода
- за месяц
- Категории
- Болезни и вредители
- Ландшафтный дизайн
- Огород
- Полезные советы
- Рассада
- Сад
- Теплицы и парники
- Техника и инструменты
- Удобрения и стимуляторы
- Цветник
особенности водопровода, схема водоснабжения, фото и видео
Скважина для воды на даче – это основное условие нормальной жизнедеятельности участка, ведения хозяйства и комфорта отдыхающих. Эту статью мы посвятили рассказу о том, как наладить водопровод на даче из скважины своими руками.

Вода на даче – не роскошь, а необходимость.
Водоснабжение дачного участка
Состав системы

Комфорт невозможен без подачи воды.
Чтобы наладить качественное водоснабжение загородного дома и приусадебного участка, необходимо решить комплекс задач. В первую очередь следует рассмотреть конфигурацию системы и определить, какие элементы она будет включать.
Сперва необходимо определить состав системы.
Мы хотим представить стандартную для настоящего времени систему, которая состоит из нескольких основных узлов. В приведенной таблице перечислены эти узлы с описанием:
| Узел | Состав | Назначение и требования |
| Источник воды | Колодец, открытый родник или скважина | Источник должен обеспечивать необходимый для ведения хозяйства объем воды удовлетворительного качества |
| Водоподъемное оборудование | Погружной или поверхностный насос, насосная станция | Насос должен быть достаточно мощным, чтобы поднять воду с глубины и доставить ее конечному потребителю, при этом обеспечив необходимое давление и производительность |
| Внешний трубопровод | Труба подачи воды в дом, система водоснабжения участка для полива и технических нужд | Должен обеспечить надежное прохождение расчетного количества воды без протечек и загрязнений от скважины в дом, а также доставить воду в систему полива |
| Накопительная емкость и автоматика | Напорный бак, реле давления с включателем и выключателем пуска насоса | Обеспечение необходимого давления, защита насосного оборудования от частых пусков |
| Система фильтрации | Фильтр грубой очистки, фильтр тонкой очистки | Фильтрация воды для обеспечения нормальной работы оборудования и сантехники, очистка воды для приема в пищу |
| Внутренний трубопровод | Коллектор или последовательная разводка труб от гироаккумулятора к каждой точке потребления воды, арматура и сантехническое оборудование | Распределение воды между точками ее потребления внутри дома |
| Система подогрева | Электрический бойлер, газовая колонка, котел | Подогрев воды для гигиенических нужд, мытья посуды и стирки белья, а также для нужд системы отопления (опционально) |

Водопроводная система дачного участка.
Важно!
При проектировании системы водоснабжения вы должны сразу учесть и рассчитать систему отвода и очистки.
Канализация в условиях дачи чаще всего состоит из труб сброса и системы септиков, иногда обходятся накопительным коллектором, который периодически очищает ассенизатор.
Раньше дачные кооперативы иногда делали мелиорационную систему водоснабжения участков, в которой была насосная станция и поверхностный трубопровод, подающий воду от источника потребителям. Как правило, источником служил водоем, и пить такую воду было нельзя. Кроме того, конструкция предполагала только летнее использование.

Старые системы орошения и полива не обеспечивали потребителя качественной питьевой водой.
Рассмотренная нами схема водоснабжения на даче из скважины предполагает круглогодичную бесперебойную подачу воды питьевого качества не только для полива и хозяйственных нужд, но и для обеспечения нормальной для города жизнедеятельности всего дома. Она позволит использовать санузел, ванную комнату, кухонную мойку, стиральную машину и прочие удобства.
Далее мы рассмотрим наиболее важные узлы более подробно.
Источник

Колодец – наиболее традиционный и распространенный источник воды за городом.
Наиболее важный и существенный узел – это источник водоснабжения.
Здесь может быть несколько вариантов:
- Колодец. Наиболее распространенный и традиционный источник за городом, отличается удобством, независимостью от электроснабжения и достаточно качественной водой, однако имеет ограниченный запас производительности;
- Родник. Если вы счастливый обладатель родника на участке или рядом с ним, то можно запитать систему подачи от него. Отличается водой высокого качества и степени очистки, а также хорошей производительностью и практически неисчерпаемым запасом;
- Скважина на песок. Неглубокая скважина или абиссинская игла. По своим характеристикам подобна колодцу, однако менее удобна и зависит от наличия электроэнергии, если отсутствует механическая помпа;
- Артезианская скважина. Наиболее качественный источник воды, чистота которой вне конкуренции. Отличительные черты – высокая цена работ и оборудования, хороший ресурс и высокое качество сырья, необходимость разрешений и юридическая ответственность за состояние объекта.

Родник на даче – редкая удача.
Если от прежних владельцев участка вам достался колодец, можно использовать его. Узнайте у соседей, каково качество воды в их колодцах, постоянно ли она есть или пропадает в зависимости от сезона и погодных условий, и после этого смело приступайте к монтажу остальных узлов.
Важно!
Колодец удобен тем, что вы всегда сможете достать воду простым ведром на веревке, независимости от поломок трубопровода или насосного оборудования, перебоев в электроснабжении и прочих обстоятельств.

Дачный колодец – хороший вариант для подключения к системе.
Родник на участке – столь редкая удача, что этот вариант мы рассматривать не будем. Считаем, что нам не повезло, и родника поблизости нет.
Скважина на песок – это наиболее приемлемый вид скважины, так как не требует слишком глубокой шахты и может быть сделан своими руками. Как правило, глубина забоя такой скважины – от 10 до 35 метров, иногда приходится опускаться на 50 метров.
Совет!
Если уровень грунтовых вод в вашей местности высокий, то можно сделать абиссинский источник – трубу с иглой и фильтром для воды для дачного участка на конце, которую вбивают в землю до уровня воды.

Различные источники водоснабжения.
Артезианская скважина стоит больших денег. Кроме того, вам понадобится оформить ее официально, предварительно получив разрешение в Роспотребнадзоре и территориальном Центре государственного мониторинга состояния недр, так как артезианская вода относится к стратегическим запасам и охраняется государством.
По той же причине вы будете нести ответственность за неправильное использование скважины и загрязнение водоносного горизонта.

Водяная скважина на даче своими руками бурится с помощью подобного оборудования.
Внимание!
Если ваш участок меньше, чем 60х60 м, то разрешение вы сможете получить только в порядке исключения, а если он меньше, чем 30х30 метров, то артезианской скважины вам не видать.
Насосное оборудование

Поверхностный насос в кессоне.
Для подъема воды с глубины и подачи ее в накопитель вам понадобится насос.
Существует два типа насосов для скважин:
- Погружные или глубинные. Расположены на глубине под толщей воды и способны обеспечить ее подъем на высоту до 150 метров в зависимости от мощности;
- Поверхностные. Расположены на поверхности и способны поднять воду максимум на 8 метров, с внешним эжектором – до 45 метров.

Глубинный насос погружают почти на дно.
Глубинные агрегаты считаются более надежными и качественными, однако и стоят дороже. Кроме того, они абсолютно бесшумны для жильцов дома, так как расположены под водой. Недостаток – затрудненное обслуживание и ремонт, необходимость подводки электропитания в скважину.

Поверхностный насос.
Поверхностные насосы актуальны для неглубоких скважин и колодцев, расположенных недалеко от дома. Сейчас наиболее популярны насосные станции, которые оборудованы гидроаккумулятором и автоматикой пуска/отключения насоса в зависимости от давления в системе. Отличаются более низкой производительностью и проблемой шума, особенно при установке внутри дома.
Монтаж системы

Как видно на фото, фронт работ предстоит существенный.
Чтобы самостоятельно наладить водоснабжение дачи из скважины, потребуется немало времени и сил.
Наша инструкция поможет вам не ошибиться и правильно построить работу:
- Сначала необходимо произвести земляные работы и выкопать траншею глубиной не менее 1.5 метров от дома к источнику воды. Вокруг оголовка скважины следует оборудовать утепленный кессон, чтобы вода выше уровня промерзания не поднималась;

Копаем траншею от дома до источника.
- Затем следует установить насос и наладить его работу, произвести испытательный пуск и прокачать скважину;

Устанавливаем насос.
- После установки глубинного насоса вертикальную трубу выводят в кессон, если насос поверхностный – его выходную трубу просто оставляют нетронутой. В траншее на песчаной подушке укладывают трубу подачи воды, которую соединяют с вертикальной трубой или выходом насоса через колено или фитинг;

Прокладывают трубу.
- В подвале дома устанавливают гидроаккумулятор на 60 – 200 литров, который соединяют с трубой подачи воды. Также рядом собирают пускатель, который питает насос электроэнергией, пускатель запитывают через реле давления, которое контролирует давление в баке аккумулятора с помощью манометра. Гидроаккумулятор подключают к коллектору внутренней системы водоснабжения;

Монтируют гидроаккумулятор и пусковое реле.
- От коллектора производят разводку труб к водонагревательному бойлеру, ванне, кухонной мойке, унитазу, рукомойникам и делают вывод для полива. От бойлера проводят трубы подачи горячей воды к ванне, мойке и рукомойнику;

Выполняют разводку от коллектора.
- Производят пуск насоса и наполняют накопительный бак для воды для дачи, проверяют работу системы автоматического пуска и выключения, целостность и герметичность труб, работу сантехники и производительность системы. При всех открытых кранах должен быть нормальный напор;

Систему проверяют на работоспособность.
- Если испытание прошло удачно, траншею закапывают, предварительно загерметизировав место входа трубы в скважину и в дом.
Сначала трубу забрасывают песком, а потом – землей.
Важно!
Наклон трубы – вниз от дома к скважине, в нижней точке перед поворотом в ствол шахты следует сделать кран для спуска воды из системы.
Вывод
Водопроводную систему на загородном участке можно сделать самостоятельно. Для подключения колодца или скважины к дому имеется все необходимое оборудование, а видео в этой статье поможет вам наглядно в этом убедиться.
Добавить в избранное Версия для печатиОтличная статья 0
9dach.ru
Скважина на даче своими руками – добываем воду самостоятельно + видео
Далеко не всегда на дачном участке можно вырыть колодец, и для того, чтобы решить проблему с водоснабжением, обустраивается скважина, вырытая на даче своими руками или с привлечением специалистов.
Почему скважина имеет преимущества перед колодцем?
Если на ваш земельный надел не подведены трубы водоснабжения от ближайшей водонапорной станции, и поблизости нет родника с питьевой водой, недостаток в живительной влаге начнет ощущаться очень скоро. Прежде всего, вода нужна для собственных нужд, полив можно организовать и из ближайшего водоема, установив там насос или простейшее колесо-чигирь на реке. Но пить из пруда или озера вы вряд ли станете, даже не забывая о кипячении. Поэтому сразу возникает мысль вырыть на дачном участке колодец. Но это очень трудоемкая задача.
Гораздо выигрышнее по затратам труда выглядит устройство на даче абиссинского колодца, который является, несмотря на название, пробитой скважиной. Да, именно пробитой, а не пробуренной, поскольку для получения этого источника питьевой воды обсадная труба сразу снабжается острым наконечником и фильтром в нижней части, после чего стрела вбивается в землю. Обсадные секции наращиваются по мере того, как каждая предыдущая почти полностью углубляется в грунт. Максимальная глубина такой скважины – до 25–30 метров, а в среднем около 12–15.

Устройство на даче абиссинского колодца
Если грунтовые воды залегают глубоко, вы все еще можете самостоятельно до них добраться, если найдете оборудование, чтобы сделать на даче песчаную скважину. Для этого понадобится ручной бур, которого может хватить, если предварительно вырыть колодец и правильно обустраивать скважину уже на дне ямы. Однако песчаный водоносный слой, который залегает обычно над водоупорным пластом глины, может располагаться на глубине более 30 метров, иногда до 50. Здесь не обойтись без мобильного бурового станка, который можно взять в аренду, или без более примитивной конструкции-треноги с лебедкой и воротом для вращения бура. О ней более детально мы поговорим далее.
Третий вариант – артезианская скважина, которая бурится до нижних водоносных слоев, залегающих на глубине до 200 метров, поверх известнякового основания. Ее уже не сделать своими руками, поскольку уходящие на сотни метров в грунт секции бура просто невозможно вращать с помощью ворота или даже доступного вам двигателя. Здесь уже нужна профессиональная техника и специалисты, ее обслуживающие. Учтите еще и выявление расположения скопления грунтовых вод, так называемой линзы. Если трубы абиссинского колодца обойдутся недорого, и при промахе их можно оставить в земле, то обсадка песчаной скважины будет стоить немало. Что уж говорить про артезианскую скважину. Поэтому необходима предварительная геологоразведка.
Абиссинский колодец – делаем пробойник своими руками
Прежде всего, вам стоит узнать у ближайших соседей по даче, уже имеющих скважину, на какую глубину они бурили землю. Далее сопоставляете разность высоты между их участком и своим, после чего уже появится представление о глубине залегания грунтовых вод. Далее выясните, какого рода почва у вас на участке ниже плодородного слоя. Если тяжелая глинистая, да еще и с камнями, то, вполне вероятно, пробиться сквозь такой пласт будет очень сложно, с риском повредить стрелу обсадной конструкции. Если песчаная, то, скорее всего, добраться до водоносного слоя вы сможете быстро.
Для изготовления наконечника с фильтром вам понадобится прочный металлический конус с максимально острым углом вершины. Основание конуса должно несколько превышать диаметр привариваемой трубы, который редко больше 2,68 сантиметра при внутреннем канале в 20 миллиметров. Это нужно для того, чтобы штанга относительно легко проходила в пробитую скважину. Далее в стенках трубы на отрезке в 30 сантиметров с небольшим отступом от конуса сверлим отверстия в шахматном порядке, расстояние между ними в каждом ряду должно быть около 3 сантиметров, диаметр до 8 миллиметров, лучше в пределах 6. Таких рядов получится приблизительно 5–6.

Наконечник с фильтром для пробивания скважины
Перфорированный участок надо обмотать мелкоячеистой оцинкованной сеткой. Для лучшей фильтрации можно сверху в один слой сделать с небольшими промежутками витки тонкой проволоки, которая напаивается оловом без примеси свинца, чтобы не отравлять воду. Сетку сверху и снизу закрепляем, наварив полосы металла 2–3 сантиметра шириной вокруг трубы, которые соединяем узкими (1 сантиметр) вертикальными отрезками через каждые 20 миллиметров. Получается решетка, защищающая сетку при проходе штанги сквозь грунт. Длина трубы должна быть в пределах 2 метров, чтобы удобнее было забивать деревянной «бабкой» (тяжелой колодой, подвешенной на блоке, который закреплен на высокой треноге или на потолке, если скважина бьется в подвале).
Секции из труб одинакового диаметра, у которых на концах нарезана резьба, соединяются с помощью чугунных или стальных муфт, накручивающихся с использованием уплотнителей, чтобы не пропускали воду, по мере заглубления в грунт. Когда штанга начнет двигаться особенно легко – это значит, что вы достигли рыхлого пласта, насыщенного водой. Проверьте, налейте воду в трубу, и если она уйдет быстро, попробуйте наоборот подключить ручной насос (можно через фильтр) и качать. Пошла жидкая грязь – хорошо, значит там действительно много воды, продолжайте выкачивать, внизу в это время образуется полость, или, иначе, каверна, в которой скапливается влага. Если вода не пошла, нужно постепенно углубляться, через каждые 15–20 сантиметров наливая в трубу воду и пробуя подсоединять насос. В конце устанавливается колонка, чтобы своими руками выкачивать воду.
Как сделать песчаную скважину на участке?
Если вам известно, что глубина водоносного слоя около 30 метров и ниже, нужно оставить мысли об абиссинском колодце. Здесь уже гораздо эффективнее будет оборудование песчаной скважины, которую также можно на даче сделать своими руками. Называется она так, поскольку заканчивается в песчаном водоносном слое, откуда через специальный фильтр выкачивается вода.
Чтобы добраться до грунтовых вод, понадобится колонка из длинных штанг, на конце которой установлена буровая головка. Наконечники бывают разными: «ложка», «змеевик», «долото». Первый вариант состоит из двух желобков, разведенных на некоторое расстояние и смыкающихся внизу. Змеевик напоминает винт или две сплетенные спирали. Буровое долото, скорее, похоже на зубило каменщика. Устройство на даче песчаной скважины сложнее, чем абиссинского колодца, поскольку в процессе бурения нужно постоянно опускать вниз обсадную трубу, что, впрочем, на даче вполне можно сделать своими руками.
Для работы используется упомянутая выше тренога с лебедкой, к которой и цепляется колонка с воротом, подвешенная на свободно вращающемся кольце или крюке. Головка должна быть в диаметре меньше канала обсадной трубы хотя бы на 5 миллиметров, обычно она подбирается, исходя из размеров скважинного насоса. Высота треноги определяется длиной одной секции колонки, которая может быть от 1,5 до 4 метров. Мобильный станок для бурения может быть использован, если нет возможности собрать треногу, устройство состоит из рамы-подставки и направляющей, по которой медленно опускается блок из мотора, вращающего колонку, и груза.

Тренога с лебедкой
Буровая головка через каждые 60 сантиметров должна извлекаться для очистки от грунта, для этого можно нанести соответствующие отметки прямо на штанги.
Приблизительно при проходе такого же участка в осыпающейся породе рекомендуется начинать заглублять обсадную трубу, самая нижняя секция которой снабжается башмаком, через него впоследствии будет опущен в скважину фильтр, а следом – погружной насос. Труба всегда шире буровой головки, которая движется внутри, поэтому опускать ее нужно правильно, вращением или путем забивания стальной или деревянной бабкой весом около 30 килограммов (способ зависит от ровной или зубчатой кромки башмака).
Что касается наконечников буровой головки, их нужно иногда менять, в зависимости от того, какой грунт проходите в данный момент. Для рыхлых, сыпучих пород лучше всего подходит «ложка». Если пошла твердая земля с камнями, поменяйте насадку на «змеевик». И, наконец, в самых твердых породах лучше всего использовать ударный метод прохода, применяя в качестве наконечника буровой головки «долото», острие которого может быть как острым, так и крестообразным. Когда работы закончены, на даче устанавливается смотровой колодец, вниз опускается насос, к нему присоединяются водопроводные трубы. Теперь можно подумать, как облагородить или скрыть скважину на даче своими руками, например, пустотелой имитацией камня или пня.
Как смастерить треногу для бурения?
Чтобы правильно изготовить своими руками простейшее устройство для подвешивания колонки бура, достаточно взять 3 бруса или бревна, которые соединяются в верхней части, образуя пирамиду с треугольным основанием. Также в качестве опор можно использовать металлические трубы. В центре соединения подвешивается лебедка. Через переходник в виде свободно вращающегося шпинделя с кольцом или зажимом присоединяется буровая колонка, в верхней части которой закреплен ворот.
Таким образом, для обслуживания данного приспособления необходимы как минимум 2 человека, но лучше 3, тогда двое будут вращать бур, а третий управлять лебедкой. Чтобы было проще работать, предварительно роем колодец или шурф глубиной до 2 метров. На его дно кладется настил, стенки обшиваются досками, предотвращающими осыпание. Центр ямы оставьте свободным для бурения. Сверху укладывается второй настил, тренога устанавливается с опорой за пределами шурфа или колодца.
По мере погружения бура колонка наращивается новыми штангами, самая верхняя из которых присоединяется к вороту. Чтобы проход твердых пород был легче, можно доливать в скважину воду, но тогда сложнее будет понять, когда пойдет влажный грунт, сигнализирующий о том, что начался водоносный слой. По окончании работ можно подумать, как закрыть крышкой скважину своими руками. Лучше использовать смотровой люк.
remoskop.ru
Правильное бурение скважины на воду своими руками: схема и видео
Центральный водопровод — привилегия жителей городских центров. Даже на окраине мегаполиса сложно подключиться к коммуникациям. Или нужно потратить немалую сумму на прокладку труб, или доступ к благам цивилизации недоступен физически из-за дальности расположения коммунальных сетей.
Про обособленные поселки нечего и говорить. Единственный способ добыть воду — пробурить собственную скважину. Главное — найти подходящее место. Расскажем подробности об этом ответственном процессе, предоставим наглядные схемы и покажем тематическое видео.
Как найти воду на участке

Представляем народные, а потому весьма эффективные способы поиска воды на участке.
Способ 1. Обычный глиняный неглазурованный горшок объемом 1-1,5 литра заполняют смесью яри (сорт краски на основе ацетата меди), белого ладана (смола дерева), серы и овечьей шерсти в пропорциях 4:4:4:5.
Горшок герметично закрывается и взвешивается. Его нужно закопать в предполагаемом месте бурения скважины на глубину 30-35 см. Через сутки емкость снова отправляется на весы и, если масса горшка увеличилась, то вода рядом.
Вместо старинного рецепта впитывающего состава можно использовать силикагель.
Способ 2. Если рядом нет источников воды, нужно понаблюдать за выбранным местом для скважины. Вечерний туман над «пунктом назначения» говорит о том, что вода здесь есть. Чем туман гуще — тем ближе вода.
Способ 3. Геологоразведочное бурение даст результат, близкий к 100 %. Можно бурить вручную садовым буром на глубину 5-10 метров. Если присутствие воды в скважине очевидно, останется завершить работу по углублению.

Чем больше воды, тем вероятнее возможность обустройства скважины, а не колодца. Условная глубина бурения составляет 10-15 м. Место для скважины нужно выбирать не ближе 30 м от загрязненных участков. Это может быть также и артезианская скважина, то есть подземный напорный источник.
Технология бурения скважины на воду

Ручное бурение использует ударно-канатный и роторный методы или абиссинский колодец. Самое простое — бурение роторным способом. Необходимые инструменты и материалы:
-
Бур.
-
Бурильные штанги.
-
Лебедка.
-
Бурильная вышка.
-
Обсадочные трубы.
Лебедкой на вышке поднимают и вынимают из скважины бур со штангами (бурильная колонна). При неглубоком залегании воды можно доставать бур вручную при помощи блока на лебедке. Также вместо лебедки можно построить обычный ворот (как на колодцах). Бурильная вышка делается в виде треножника из подручных материалов.

Бурильные штанги — это трубы на резьбовом или шпоночном соединении. К нижней штанге крепится бур. Типы буров: спиральный или ложковый.
Бур-ложка (ложковый бур)

Бур-ложка (ложковый бур) — металлический цилиндр со спиральной или продольной нарезкой. Его ось эксцентрична относительно центра штанги. То есть ось вращения штанги и нижнего сверла должны совпадать, а у «ложки» она смещена на 10-15 миллиметров.
Таким образом, инструмент проделывает скважину диаметром больше собственного. Это позволяет буру свободно перемещаться в обсадных трубах, которые можно опускать прямо в процессе заглубления.
Длина бура-ложки — 700 мм, диаметр подбирается под габариты скважины.
На видео приведен пример самостоятельного изготовления инструмента:
Самодельный бур-ложка делается из обычной толстостенной трубы с закалкой. Его можно использовать для бурения в мокром песке, суглинке, черноземе, глиноземе, и так далее.
Бур спирального типа (змеевиковый)

Бур спирального типа (змеевиковый бур) делается из скрученной металлической полосы инструментальной стали и напоминает сверло. Нижний конец инструмента оснащен режущей кромкой, шаг его спирали равен диаметру. Можно использовать для бурения в глине и в глиняных грунтах с гравийным наполнением.
Процесс бурения

Для удаления жидкой грязи из скважины используют желонку. Ее клапан при подъеме закрывается и задерживает «ил».
Над будущей скважиной устанавливается вышка высотой больше длины штанги. На первом этапе бурильная колонна включает в себя одну штангу и бур. После каждых 600-700 мм колонну нужно доставать и очищать от земли. По мере движения длина бурильной колонны увеличивается присоединением дополнительной штанги.

Такие необходимые операции, как подъем колонны, разборка штанги, ее сборка и обратный спуск занимают много времени. Поэтому необходимо захватывать буром максимальное количество почвы. Если бурение ведется в сыпучем грунте, то он будет опадать со стенок скважины вниз. Поэтому в «колодец» следует опускать обсадные трубы, но не до самого дна, а на расстоянии 0,5-1 метр от него.
На видео в подробностях показан процесс механизированного бурения скважины:
По мере заглубления обсадные трубы опускаются еще ниже. Бурение продолжается до водоупорного слоя. Пройти водоносный слой полностью необходимо, чтобы вода в скважину поступала в максимальном объеме (очень наглядно этот момент представлен на видео в конце статьи).
На дно скважины опускается фильтр из мелкой металлической сетки. Также фильтром служит нижняя часть обсадных труб, в стенках которых сверлятся отверстия. Перед установкой фильтра на дно скважины нужно засыпать 30-50 сантиметров крупного песка или мелкого гравия. Вода подается в дом по водопроводу с помощью насоса, поэтому необходимо подвести кабель и металлопластиковые трубы.

Пробурить скважину глубиной больше 20 метров ручным способом будет очень сложно.
Любая готовая скважина на воду, обслуживание которой проводится в достаточном объеме, будет служить десятки лет. Обслуживание — это проверка крепежа, смазка и регулировка деталей насоса, электротехнические работы и так далее. Обычно «техосмотр» проходит на месте, не требуя демонтажа оборудования.
Также необходимо провести утепление скважины, а точнее ее верхней части.

Такие материалы, как полистирол (пенопласт), минеральная или стекловата лучше использовать, если грунтовые воды расположены близко, а также при глубоком промерзании почвы.
Слой утеплителя желательно делать толщиной 35-50 сантиметров.
Как провести анализ качества воды

Питьевая вода стандартизируется по нормам Всемирной организации здравоохранения (ВОЗ). Ознакомиться с ними можно в «Руководстве по обеспечению качества питьевой воды».
Очищение воды из скважины проводится в специальных лабораториях после определения присутствия примесей в процентном соотношении. Анализ нужно проводить регулярно, так как состав может меняться из-за сезонных и даже суточных колебаний. На основе полученных результатов, скважина на воду очищается наиболее подходящим способом.
Очистка воды из скважины

Универсальная система очистки воды из скважины — обратный осмос. Удаляются сразу несколько видов примесей, обеспечивается высокое качество жидкости. Поэтому для полного избавления от железа, гуминовых соединений, вирусов и бактерий можно использовать только эту систему.
После лабораторных анализов нужно обратиться к специалистам, которые подберут наиболее эффективную систему очистки.
Существуют такие типы фильтров для воды:
-
Тип «кувшин». Содержит активированный уголь, который частично уменьшает количество загрязняющих примесей в воде. «Кувшин» не может удалить большое количество неорганических, органических примесей и бактерии. Вода фильтруется медленно. Через месяц нужно менять картридж.
-
Угольный. Содержит активированный уголь, который хорошо очищает воду от хлора. Из-за возможного перерыва в работе водоснабжения, картридж часто засоряется, поэтому вода по составу может стать токсичной вдвойне. Не уменьшает количество бактерий, вирусов и неорганических примесей.
-
Керамический. Способствует очищению воды только от «мусора» крупных фракций. Органические и неорганические вещества, вирусы и бактерии не задерживаются. Кроме того, фильтр быстро забивается грязью. Поэтому ему требуется частая очистка и дезинфекция.
-
С обратным осмосом. Намного понижает содержание вредных и токсичных примесей в воде. Механические барьеры и мембрана очищают жидкость почти идеально, но теряются полезные минералы и возникает эффект дистилляции. Поэтому к фильтру нужно подключать минерализатор. Не уничтожает бактерии и вирусы.
-
Метод коагуляции. При добавлении коагулянтов вода разделяется на 3 слоя. В верхнем собираются легкие примеси, в нижнем — токсины в виде осадка. Средний слой — питьевой. Требуется специальное оборудование. В домашних условиях процесс опасен, поскольку в воду могут попасть токсичные вещества из других слоев.
В завершении материала предлагаем посмотреть видео, на котором представлены работы по бурению:
Распродажа (-55%):
bydom.ru